Δεκάδες πηγές “υπερ-εκπομπών” μεθανίου στη Γη εντοπίστηκαν στο Διάστημα από ένα νέο όργανο της NASA. Οι επιστήμονες εκφράζουν την ελπίδα τους ότι η λειτουργία αυτή μπορεί να επιτρέψει την ανάληψη δράσης προκειμένου να περιοριστούν οι εκπομπές αυτού του αερίου που συμβάλλει σε μεγάλο βαθμό στην κλιματική αλλαγή.
Αυτές οι πηγές “υπερ-εκπομπής” είναι εν γένει εγκαταστάσεις που συνδέονται με τους τομείς των ορυκτών καυσίμων, την επεξεργασία απορριμμάτων ή ακόμη τον αγροτικό τομέα.
Η συσκευή αυτή, που ονομάστηκε EMIT, εκτοξεύτηκε στο διάστημα τον Ιούλιο και τοποθετήθηκε στον Διεθνή Διαστημικό Σταθμό, προοριζόταν αρχικά για την παρατήρηση του τρόπου με τον οποίο η μετακίνηση ορυκτής σκόνης επηρεάζει το κλίμα.
Ωστόσο το εργαλείο αυτό αποδείχθηκε επίσης χρήσιμο για έναν άλλον σημαντικό σκοπό: επέτρεψε να εντοπιστούν περισσότερες από 50 πηγές “υπερ-εκπομπής” μεθανίου στην κεντρική Ασία, την Μέση Ανατολή και τις νοτιοδυτικές ΗΠΑ, ανακοίνωσε χθες, Τρίτη, η NASA.
Η επιχείρηση αυτή “όχι μόνον θα βοηθήσει τους επιστήμονες να εντοπίζουν καλύτερα από πού προέρχονται οι διαρροές μεθανίου, αλλά και θα βοηθήσει να κατανοήσουν πώς μπορούμε να τις αντιμετωπίσουμε και γρήγορα”, σημείωσε ο διευθυντής της NASA Μπιλ Νέλσον.
Ορισμένα από τα νέφη που εντοπίστηκαν “είναι μεταξύ των μεγαλύτερων που έχουν θεαθεί ποτέ”, ανέφερε επίσης σε ανακοίνωσή του ο Άντριου Θορπ, του Jet Propulsion Laboratory (JPL) της NASA. “Αυτό που βρήκαμε και σε τόσο λίγο χρόνο ξεπερνάει ήδη αυτό που θα μπορούσαμε να φανταστούμε”, σημείωσε.
Στο Τουρκμενιστάν, το όργανο αυτό εντόπισε 12 νέφη από υποδομή φυσικού αερίου και πετρελαίου ανατολικά της πόλης-λιμάνι Χαζάρ. Με δυτική κατεύθυνση, ορισμένα από τα νέφη αυτά εκτείνονται σε περισσότερα από 32 χιλιόμετρα.
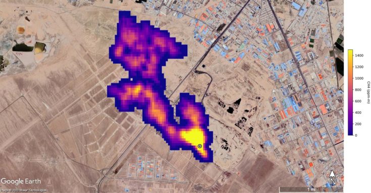
Στην πολιτεία του Νέου Μεξικού στις ΗΠΑ, άλλο νέφος μήκους περίπου 3,3 χιλιομέτρων εντοπίστηκε επάνω από ένα από τα μεγαλύτερα κοιτάσματα πετρελαίου στον κόσμο.
Στο Ιράν, νότια της Τεχεράνης, παρατηρήθηκε νέφος τουλάχιστον 4,8 χιλιομέτρων, το οποίο προερχόταν από συγκρότημα επεξεργασίας απορριμμάτων. Τα απορρίμματα μπορούν να αποτελούν σημαντική πηγή μεθανίου, καθώς αυτό προκύπτει κατά την αποσύνθεσή τους.
Οι επιστήμονες υπολογίζουν ότι αυτές οι τρεις εγκαταστάσεις εκπέμπουν αντίστοιχα 50.400, 18.300 και 8.500 κιλά μεθανίου την ώρα.
Το EMIT είναι “το πρώτο από μια νέα γενιά φασματογράφων απεικόνισης που αποσκοπούν στην παρατήρηση της Γης”, υπογράμμισε η NASA, αν και οι μέθοδοι εντοπισμού μέσω δορυφόρων διαρροών μεθανίου έχουν ήδη αναπτυχθεί σε μεγάλο βαθμό τα τελευταία χρόνια.
Το μεθάνιο ευθύνεται για περίπου το 30% της υπερθέρμανσης του πλανήτη. Μολονότι παραμένει πολύ λιγότερο χρόνο στην ατμόσφαιρα από το διοξείδιο του άνθρακα, συντελεί 80 φορές περισσότερο στην αύξηση της θερμοκρασίας του πλανήτη σε περίοδο 20 ετών.
Η μείωση των εκπομπών μεθανίου θεωρείται ως εκ τούτου κρίσιμης σημασίας ώστε να καταστεί δυνατό να γίνουν σεβαστοί οι στόχοι της συμφωνίας του Παρισιού για το Κλίμα.
